立磨機由于其節能、高效、運行平穩等特點,被廣泛應用于水泥行業的生料生產中。本節內容介紹某水泥廠花巨資(2000萬元人民幣)從桂林鴻程引進的水泥生產線中立磨液壓機的使用情況以及存在的問題。立磨液壓機是水泥生產線中的關鍵設備,它的工作性能直接影響著生產線的效率,原來該水泥生產線存在的主要故障是:立磨液壓機的設計能力是70t/h,但設備自安裝調試以來其產量一直維持在55t/h,生產率遠遠達不到設計要求,嚴重影響了該廠的經濟效益。為此,我們通過對該液壓系統進行分析研究的基礎上,不僅在現場采取了應對措施,而且還對液壓系統進行了改進并排除了故障。
立式磨機的工作原理
立式磨機的工作原理如圖8-10所示,磨輥的左右兩端分別與左右兩液壓缸的活塞桿相連,由液壓缸活塞桿的伸縮來控制磨輥的升降。在粉磨過程中,一方面由液壓系統提供給磨輥足夠的壓力;另一方面磨盤做旋轉運動,磨輥在磨料的作用下自轉,磨盤的旋轉運動是由電動機經皮帶傳動來實現的。磨盤中的物料由于離心力的作用向磨盤周邊移動,進入輥道,物料在磨輥的壓力和剪切作用下被粉碎。

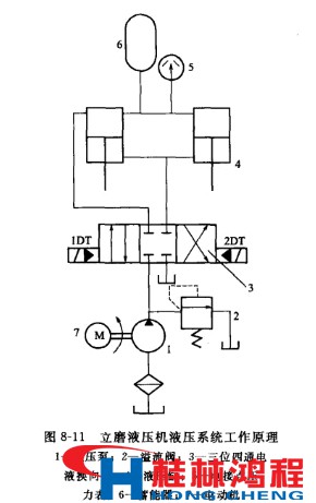
立磨液壓機液壓系統的組成和工作原理
立磨液壓機液壓系統是立式磨的重要組成部分,主要由油缸、蓄能器、液壓管路、液壓站等組件組成。它的主要作用是向磨輥施加足夠的壓力使物料被粉碎。系統的工作原理如下。 如圖8-11所示,當1DT通電時,換向閥左位接入回路,液壓缸4由上向下運動,磨輥通過液壓系統提供的壓力下移。當液壓缸4無桿腔的壓力上升至電接點壓力表5的上限值時,壓力表觸點發出信號,使電磁鐵1DT斷電,電液換向閥3處于中位,液壓缸4由蓄能器6補償系統泄漏工作在保壓狀態;當液壓缸無桿腔壓力下降到電接點壓力表5設定的下限值時,電接點壓力表5的觸點又發出信號,使1DT通電,液壓泵輸出的液壓油再次向系統供應,使無桿腔壓力上升,從而使液壓缸無桿腔的壓力保持在要求的工作范圍內。當2DT通電時,換向閥右位接入回路,液壓缸有桿腔進油,無桿腔回油,活塞上升。當1DT、2DT都斷電時,系統處于圖示中位狀態。

由此可見,液壓系統正常工作運行時是處于保壓狀態,它的工作時間最長,保壓是該液壓系統的最主要的工作方式。